一、球磨机综合简介
1、用途:
根据yp刮刮卡公司产品行业使用调查,球磨机广泛应用于水泥,硅酸盐制品,建筑材料、、化肥、黑与有色金属选矿以及玻璃,陶瓷等生产行业。球磨机是大体积物料被破碎之后,再进行粉碎,或细粉碎的,可对各种矿石和其它可磨性物料进行干式或湿式粉磨。球磨机广泛用于选矿,及化工等行业,分为干式和湿式两种磨矿方式。
2、机体结构:
球磨机是由水平的旋转筒体,进出料空心轴及磨头等部分组成,旋转的筒内装有研磨体,筒体材质为钢板制造,还有支撑筒体的钢架用于固定,研磨体一般为钢制圆球,并按不同直径和一定比例装入筒中,研磨体也可用钢段,按一定速度旋转即可磨料。
3、磨料原理:
需磨碎的原料通过空心轴颈口给入空心圆筒进行磨碎,圆筒内装有各种直径的磨矿介质(钢球、钢棒或砾石等)。当圆筒绕水平轴线以一定的转速回转时,装在筒内的介质和原料在离心力和摩擦力的作用下,随着筒体达到一定的高度,当自身的重力大于离心力时,便脱离筒体内壁抛射下落或滚下,由于冲击力而击碎矿石。同时在转动过程中,磨矿介质相互间的滑动运动对原料也产生研磨作用。磨碎后的物料通过空心轴颈口排出。
4、主机与辅机:
驱动筒体旋转的动力有主电机和辅助电机。主电机轴通过减速机及皮带后驱动筒体旋转,辅助电机和主电机为互锁工作。当加料或启动时辅助电机工作,因辅助电机经二级减速机构,辅机驱动转筒的速度更慢力矩更大。
5、工作过程:
装原料时启动辅助电机以较慢速度旋转,将进料口旋转到一个特定位置对准接口进料,待磨原料装机后,因原料沉淀于底部直接用主机启动会造成皮带打滑,此时先用辅机先慢速工作一段时间,将原料摇均匀后再用主电机快速带动转筒旋转。
二、EN501球磨机节能一体化专用控制柜简介
1、简介:
EN501系列球磨机节能一体化变频控制柜是针对球磨机应用行业而开发的智能节电设备。控制柜不但配置了电压表,电流表,直流电抗器,液晶显示屏等,而且还根据球磨机工艺/工作流程要求开发了具有丰富的参数设计可满足多钟球磨要求,另外,该系列产品还设计有主机-辅机电气控制回路,可满足具有主辅机启动的应用场合。
2、型号说明:
| 输入电压 | 变频器型号 | 额定输出电流 | 适配主电机 | 适配辅电机 |
| 三相380V | EN501-4T1600 | 304(A) | 160KW | 7.5KW |
| EN501-4T2000 | 380(A) | 200KW | 11KW | |
| EN501-4T2500 | 474(A) | 250KW | 15KW | |
| EN501-4T3150 | 600(A) | 315KW | 18.5KW |
表1
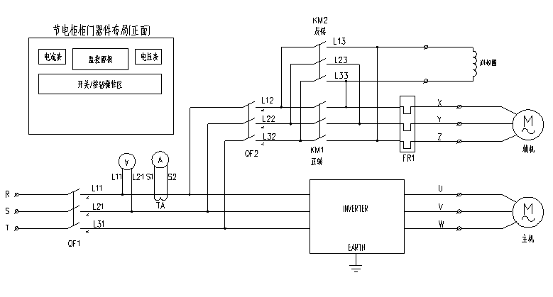
3、EN501节能一体化变频控制柜内部结构分布图:
EN501系列节能一体化变频控制柜内部与外接接线如下三部分,安装时将这些线路接好即可,简单方便,容易操作。
(1)电源进线端子R/S/T。
(2)主电机接线端子U/V/W。
(3)辅助电机接线端子X/Y/Z。
4、EN501节能一体化变频控制柜主回路接线原理图:
图二、EN501主回路接线图
5、工艺参数设置与选择
(1)工艺参数组共6组,参数1~参数6,每个参数有8段,每段设置有运行时间和运行频率。见下表:
表2
(2)界面选择与参数设置
设置与选择
键进入参数选择界面,
选择参数,按
键确认后返回主运行界面。
图四、参数设置流程图
按
可选择上界面中的段,按
可选择“时” 、“分”、“频率”。
三、EN501球磨机专用一体机注意事项
1、选型、接线与参数设置
球磨机选型参看表1中配置,接线方式参看图二、图三机体内部接线端子图与接线原理图,按图中指示进行接线。接线结束后根据磨碎工艺要求进行设置,设置方式参看图四、的参数设置流程图,主要设置每段运行时间与运行频率的值。
2、特殊辅机配置的球磨机选型
少数场合球磨机的主机与辅机的功率段配置会存在下面表中情况:
| 输入电压 | 变频器型号 | 额定输出电流 | 适配主电机 | 适配辅电机 |
| 三相380V | EN501-4T1600 | 304(A) | 160KW | 11KW |
| EN501-4T2000 | 380(A) | 200KW | 15KW | |
| EN501-4T2500 | 474(A) | 250KW | 18.5KW | |
| EN501-4T3150 | 600(A) | 315KW | 22KW |
表3
如有上述情况,辅机比标准配置大一档,须另外定制产品。
3、启动注意事项
(1)具有辅机类球磨机
大部分球磨机同时具有主电机与辅助电机,辅助电机用于启动及装料时使用。球磨机装料完成后,启动辅助电机工作,工作5分钟左右,或待转筒内的原料被摇均匀后停止辅机,转换到主机工作状态,即可良好工作。如装料后立即在主机状态运行,因料体沉淀导致须更大启动力矩,会导致皮带打滑长期启动会损坏皮带。
(2)无辅助电机类球磨机(很少类型)
少数球磨机无辅机,在装料结束,或者装有料体的转筒停机较久导致料体沉淀底部,此时启动旋转到90度时须求转矩最大,如继续运行会造成皮带打滑或损伤皮带,需要立即停止电机运行,转筒由于重力向相反回转,待再次因重力向正传方向旋转时再次启动电机,变频器以转速跟踪再启动工作,如荡秋千模式,反复甩磨,来回多次即可将转筒在较小的力矩下启动起来。此种工作位甩磨启动。需要将变频器设置到自由停机和转速跟踪再启动模式。
四、EN501球磨一体机用于球磨机的优点
五、现场使用描述及图片










4000-711-088
深圳市南山区桃源街道丽山路大学城创业园1503室
0755-26985120
info@zdwkq.com